Request a Quote for a Custom Industrial Sump

Send a few details and we will follow up with clear next steps.

This field is for validation purposes and should be left unchanged.
Name(Required)

Tank Details

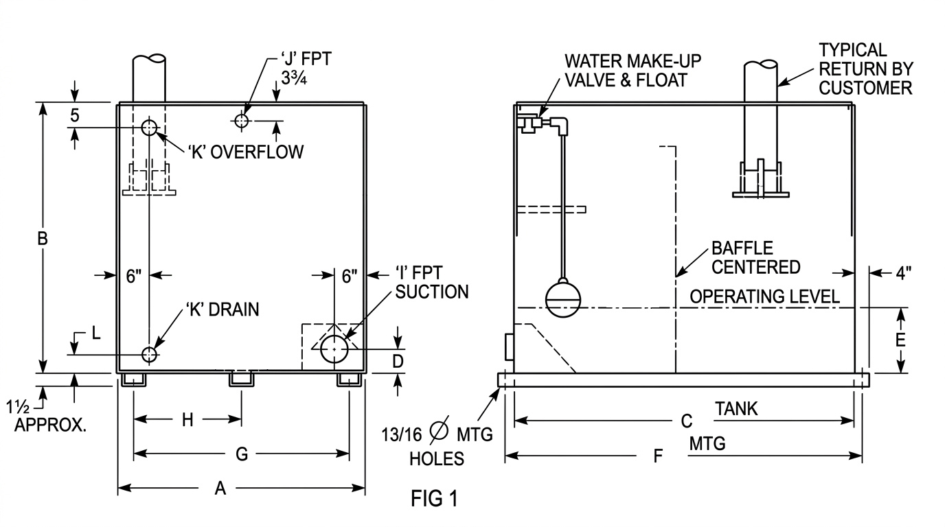
Please use the following diagram to reference the size references A through K below.
Covers(Required)
Manual Float(Required)
Sight Glass(Required)
Ultra Sonic Level Switch?(Required)
Painted(Required)

Tell us what you need, we will take it from there

This form is the fastest way to get the ball rolling on a custom indoor sump for your evaporative cooled equipment. It takes about 3 to 5 minutes. Once we get your request, we will review it and reach out to confirm details and talk through the right tank options for your system.

Upton Tanks

What to expect

We keep this simple and practical.

  • Complete the quote form: about 3 to 5 minutes.
  • Response time: we will contact you within 1 business day (often sooner).
  • Next step: a quick call or email to confirm specs, usage, and any site constraints.
  • After that: we will outline options (material, connections, accessories) and provide pricing and lead time.
  • No-pressure: requesting a quote is free and there is no obligation.
Upton Tanks

Your info stays professional and private

We use your details only to respond to your request and build the right quote. You will be talking with a real person who understands evaporative cooled water systems, not a call center. Upton Tanks, Inc builds tanks that are leak-tested before coating, and we treat your request with that same level of care.

Need an answer faster? Call us

If you have an urgent issue, a quick spec question, or you want to talk through your system before sending drawings, calling is the fastest route.